当前位置:首页 > 公司新闻
NEWS

新闻资讯
公司新闻
行业动态
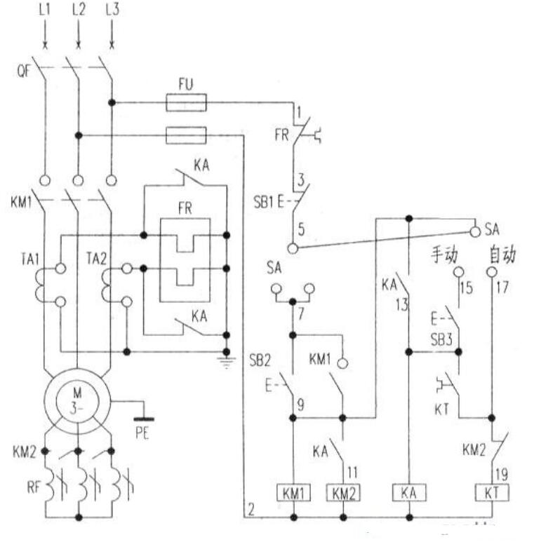
频敏变阻器启动电路图二

不锈钢扎带能重复使用吗?下文就为大家详细分析一下!

频敏变阻器实际上是一个特殊的三相铁心电抗器,它有一个三柱铁心,每个柱上有一个绕组,该三相绕组一般接成星形。频敏变阻器的阻抗随着电流频率的变化而有明显的变化,电流频率高时,阻抗值也高,电流频率低时,阻抗值也低。

频敏变阻器的这一频率特性非常适合于控制异步电动机的启动过程,启动时,转子电流频率f2大。Rf与Xd大时,电动机可以获得较大启动转矩。启动后,随着转速的提高转子电流频率逐渐降低.Rf和Xf都自动减小,所以电动机可以近似地得到恒转矩特性,实现了电动机的无级启动。启动完毕后,频敏变阻器应短路切除。

启动电路原理:

频敏变阻器启动电路图

启动电路原理图如上图所示,启动过程可分为自动控制和手动控制,由转换开关SA完成。QF接通三桐电源。(2)将SA扳向自动位置,按SB2交流接触器KM1线圈得电并自锁,主触头闭合,电动机定子接人三相电源开始启动(此时频敏变阻器串人转子回路1。(3)此时时间继电器KT也通电井开始计时,达到整定时间后KT延时闭合的常开接点闭合,接通了中间继电器KA线圈回路.KA的常开接点闭合,使接触器KM2线圈回路得电.KM2的常开触点闭合,将频敏变阻器短路切除,启动过程结束。(4)线路过载保护的热继电器接在电流互感器二次侧(这是因为电动机容量大)。为了提高热继电器的灵敏度和可靠性,故接人电流互感器的二次侧。(5)另外在启动期间,中间继电器KA的常闭接点将继电器的热元件短接,是为了防止启动电流大引起热元件误动作。在进入运行期间KA常闭触点断开,热元件接入电流互感器二次回路进行过载保护。

2.手动控制。(l)合上空气开关QF接通三桐电源。(2)将SA搬至手动位置。(3)按下启动按钮SB2.接触器KM1线圈得电,吸合并自锁,主触头闭合电动机带频敏变阻器启动。(4)待转速接近额定转速或观察电流表接近额定电流时,按下按钮SB3中间继电器KA线圈得电吸合并自锁.KA的常开触点闭合接通KM2线圈回路.KM2的常开触点闭合将频敏变阻器短路切除。(5)KA的常闭触点断开,将热元件接入电流互感器二次回路进行过载保护。

组装电路应该注意的问题:

首先组装辅助电路(辅助电路也称为二次线路),在组装的过程中淀意按照电路图的标注,分清楚线号并且做好标记。线头和螺钉要旋紧,用剥线钳剥绝缘导线时注意绝缘层的剥出长度,一般以8mm为合适。经枪奄电路连接正确后可以通电试验,以检查辅助电路工作是否正常,然后才可以进行主电路的组装。

在进行主电路(主电路也叫一次线路)组装时,一定要用红、黄、蓝三种颜色的导线,区分好三相电的相序,并且主电路的导线一定比辅助电路的导线粗。一般实验室中,主电路导线用4平方毫米,辅助电路的导线用2.5平方毫米的。

经检查电路连接正确后可以通电试验,辅助电路和主电路都应该正常丁作。绕线式电动机转子回路串人频敏变阻器的启动审.路接线示意图见下图。

(文章部分图文来源于网络,版权归原作者所有。如有侵权,请联系后台删除!)

电话: 13506671539 15968759000
© 乐清市申铂电器有限公司   浙ICP备20250621号-1   XML   网站地图   网站制作维护:传信网络

微信
咨询

扫一扫,加我为朋友
扫一扫,加我为朋友

服务
热线

13506671539

15968759000
服务热线